安庆E网

搜索
查看: 11036|回复: 11

[装修日记] 今日立贴,以励青年

  [复制链接]

0

收听

1

听众

84

帖子

E粉新人

注册时间
2014-7-17
精华
0
发表于 2020-5-13 10:04:15 | 显示全部楼层 |阅读模式
本帖最后由 陪过人间 于 2020-5-15 09:13 编辑

       近日在装修过程中出现一个意想不到的事情,因为一楼两户在暴雨后被淹,物业就无端指责是因装修施工造成的,且在证明与装修无关后依然为甩锅而刁难装饰公司。青年装饰公司在处理过程中为不耽搁施工进度、并为业主后期入住的邻里关系而考虑,接受了社居委的调解。说心里话,不仅让装饰公司有经济上的损失更让装饰公司的潮总受了委屈。经济上的损失可以用金钱给公司做些补偿,但怎样化解潮总心里受的委屈要就要让我动番脑筋了,思前想后只有立贴写装修日记,为青年装饰公司做宣传,激励鼓舞青年装饰!            在谐水湾一期有处小复式楼,户型方正、除南北三处阳台还有南、北、顶,三处露台,更重要的是正对长江。去年底开始在老婆大人的指示下,开始接触装饰公司并打算年后就开工。在接触了青年装饰和东盛装饰两家公司后,就直接推掉了亲戚朋友介绍的另两家公司,除了有眼缘,更主要是这两家确实有自己的独到之处,用现场就做出的规划打动我的心。经过几次接触,两家同时拿出了设计方案、报价单;报价相差无几,但设计方案却天差地别且各有充分理由,让我的纠结症又犯了,最后还是幕后大BOSS拍板:青年装饰的方案更符合她的眼缘。在此特别要感谢东盛汪设计师,并衷心祝愿东盛装饰公司生意兴隆!
       原本打算年后就动工,不料突如其来的疫情打断了计划,在疫情已经缓和后的三月,还是没能动工,因为物业考虑到孩子们要上网课。我家孩子初一也上网课,将心比心,孩子们的学习是重要的,不能影响了孩子们的网课。在一拖再拖之后又是大BOSS拍板:先把开工仪式办了。于是选了日子,一家三口高高兴兴完成了这个幸福的仪式。

QQ截图20200513100825.jpg
回复

使用道具 举报

4

收听

2

听众

1414

帖子

未认证商家

注册时间
2011-5-4
精华
0
QQ
发表于 2020-5-13 16:30:43 | 显示全部楼层
继续努力~~
青年装饰
地址:江畔尚城大门西侧
联系电话:18297709288   QQ:641125232
回复 支持 反对

使用道具 举报

0

收听

9

听众

1780

帖子

资深E粉

注册时间
2010-12-3
精华
0
QQ
发表于 2020-5-13 22:04:03 | 显示全部楼层
恭喜恭喜
老牛想吃个嫩草
回复 支持 反对

使用道具 举报

0

收听

1

听众

84

帖子

E粉新人

注册时间
2014-7-17
精华
0
 楼主| 发表于 2020-5-14 10:18:46 | 显示全部楼层
本帖最后由 陪过人间 于 2020-5-15 09:16 编辑

对新家,我们一家三口都有自己的小憧憬、小要求:女儿希望她的书房能有漂亮的飘窗让她慵懒的躺在上面看看喜欢的课外书,而卧室既要能保证隐私还要足够大,能够在放进小沙发什么的,好时不时的邀请同学回家共度她们的私密时光;老婆希望厨房够大够宽敞,希望有专门的洗衣间,希望有足够大的衣帽间,更希望主卧的落地窗能像影视剧里的海景房一样,是整张的超大的全落地窗;而我因为神经衰弱对噪音敏感所以常年休息不好,希望新家的主卧能在兼顾老婆对美景的需求同时,能给我营造一个绝对安静的休息环境;对于阳光房的功能,我希望能放下一张麻将桌发挥娱乐室的作用,老婆希望偶尔使用投影仪做个家庭影院,而女儿更希望能“趟在床上数星星”;最后我们一家三口还有个共同的愿望:有个小花园,种花养鱼。嘻嘻,我们这一家三口的愿望是不是有点为难设计师?
BMN_M$QQE3YF1ZPX5DEX[J9.png
回复 支持 反对

使用道具 举报

0

收听

1

听众

84

帖子

E粉新人

注册时间
2014-7-17
精华
0
 楼主| 发表于 2020-5-14 10:45:12 | 显示全部楼层
在不影响孩子们上网课的前提下,四月初让装饰公司将室内楼梯、室外楼梯、原楼梯开口封堵做了现浇。等到了月底时孩子们终于也开始返校上课了,现浇部分也开始拆模使用了,大张旗鼓的装修之路算是正式开始啦!首先上场的是砌墙篇,话不多说,上图:
1.jpg
2.jpg
13.jpg
3.jpg
4.jpg
5.jpg
6.jpg
7.jpg
8.jpg
9.jpg
10.jpg
12.jpg
11.jpg
回复 支持 反对

使用道具 举报

0

收听

1

听众

84

帖子

E粉新人

注册时间
2014-7-17
精华
0
 楼主| 发表于 2020-5-15 09:53:24 | 显示全部楼层
本帖最后由 陪过人间 于 2020-5-15 09:54 编辑

       在四月底开始,接触了“墨瑟门窗”与“轩尼斯”两家品牌门窗。两家老板都很热心、专业,在详细推荐自己产品的同时,也讲解了很多关于门窗及玻璃工艺的相关知识,最后都出了配置单和报价单。价格基本差不多,但轩尼斯家的配置要高些;墨瑟门窗属于国际品牌,轩尼斯是国内的十大品牌且排名靠前;这让我的纠结症又犯了,在请示幕后大BOSS后得到最高批示“这么专业的事,当然要请教专业的人士,就一切委托给青年装饰的潮总呗”。五一假期拖上潮总陪我去了舒逸家居城,走访了两家店面,潮总与两家店老板聊了很多专业问题,我反正就在旁边“嗯,啊,哦”回去后潮总和我分析了两家的特点.......整个五一假期都在思虑,最终在假期结束时与轩尼斯的占总签了合同。主卧的超大落地玻璃需要厂家定制,整个工期暂定40天,40天后给大家上图,嘻嘻。       对了,签了三菱重工海尔的中央空调,考虑到随着以后科技的发展,肯定还会有更多电器,所以周一去供电公司申请了电增容,周三去房子看看时,发现新电表箱和新电表都已经安装到位了,为供电公司的效率赞一个
QQ截图20200515095509.jpg
回复 支持 反对

使用道具 举报

4

收听

2

听众

1414

帖子

未认证商家

注册时间
2011-5-4
精华
0
QQ
发表于 2020-5-20 11:19:07 | 显示全部楼层
青年装饰
地址:江畔尚城大门西侧
联系电话:18297709288   QQ:641125232
回复

使用道具 举报

0

收听

1

听众

84

帖子

E粉新人

注册时间
2014-7-17
精华
0
 楼主| 发表于 2020-5-22 09:51:58 | 显示全部楼层
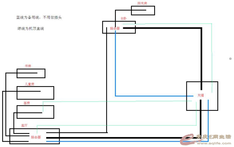
周日潮总约了水电、厨卫等等上面进行水电定位。我拿出自己设计的网线走线图,估计是把他们绕的有点头晕,嘻嘻~然后我就拍拍屁股走人了。前日潮总发来图片,水电以及划线完成就待开槽了。
微信图片_20200522095623.jpg
微信图片_20200522095049.jpg
微信图片_20200522095041.jpg
微信图片_20200522095023.jpg
QQ截图20200522095123.jpg
回复 支持 反对

使用道具 举报

0

收听

1

听众

84

帖子

E粉新人

注册时间
2014-7-17
精华
0
 楼主| 发表于 2020-6-1 10:13:05 | 显示全部楼层
家里没有电脑,所以多日没有更新,嘻嘻。这些日子水电进场后,开槽、水路、二楼电路基本都已完成,现在还剩一楼电路。潮总基本每天都亲自“一游”,项目经理每日在群里晒施工进度,让我这样的懒人业主真正做到舒心、安心、放心!
施工1.jpg
水管1.jpg
水管2.jpg
水管3.jpg
等电位1.jpg
二楼布线1.jpg
开槽1.jpg
开槽2.jpg
墙面1.jpg
墙面2.jpg
回复 支持 反对

使用道具 举报

0

收听

1

听众

84

帖子

E粉新人

注册时间
2014-7-17
精华
0
 楼主| 发表于 2020-6-9 15:54:53 | 显示全部楼层
隔壁邻居家的花园里开满了各种小花,不过最让人侧目的是即将成熟的西红柿和辣椒,真的很大很新鲜的样子周日保利水管上门做了试压,今日瓦匠应该上门了,空调安装也在同步开展,一切都在愉快的进行着

加压1.jpg
加压2.jpg
邻居家的花园3.jpg
邻居家的花园2.jpg
邻居家的花园1.jpg
QQ截图20200609155151.jpg
回复 支持 反对

使用道具 举报

4

收听

2

听众

1414

帖子

未认证商家

注册时间
2011-5-4
精华
0
QQ
发表于 2020-6-18 11:05:43 | 显示全部楼层
青年装饰
地址:江畔尚城大门西侧
联系电话:18297709288   QQ:641125232
回复

使用道具 举报

0

收听

1

听众

84

帖子

E粉新人

注册时间
2014-7-17
精华
0
 楼主| 发表于 2020-7-16 15:25:59 | 显示全部楼层
本帖最后由 陪过人间 于 2020-7-16 15:28 编辑

中央空调主机本应该在装修结束时再行安装,但北露台准备安装一个阳光房,担心等阳光房安装完再吊装主机会有风险,就提前吊装了主机。
底座1.jpg
底座.jpg
吊装3.jpg
吊装.jpg
吊装2.jpg
吊装1.jpg
江边.jpg
回复 支持 反对

使用道具 举报

您需要登录后才可以回帖 登录 | 注册

本版积分规则

联系合作|手机版|手机APP|Archiver|

GMT+8, 2025-12-10 15:14 Powered by Discuz! X3.4

安庆E网生活网站 © 2001-2013 Comsenz Inc. ( 皖ICP备05012696号 )

QQ

安庆瑞易文化 地址:华茂1958-C7栋 联系电话:0556-5306667 联系邮箱:17779721@qq.com 互联网违法和不良信息举报电话和邮箱:0556-5306667 17779721@qq.com

皖公网安备 34080002000101号

    
快速回复 返回顶部 返回列表