安庆E网

搜索
查看: 11834|回复: 47

[施工探讨] 。。。。。。。。。。。超小户型需要装修~(上平面图。)。。。。。。

  [复制链接]

0

收听

2

听众

543

帖子

E粉明星

注册时间
2009-3-25
精华
0
发表于 2010-5-24 21:33:49 | 显示全部楼层 |阅读模式
本帖最后由 乖乖武则天 于 2010-5-30 13:59 编辑

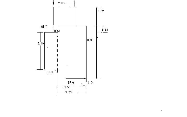
     本人在纺织西村有一套二手超小户需要装修,实用面积大约在38个平方,想问下半包需要多少钱。

                   这是平面图
                   1未命名.jpg 这是老房的结构

2未命名.jpg 还请哪位帮忙设计下,谢谢了~~




















[url][/url]
回复

使用道具 举报

3

收听

71

听众

1万

帖子

超级版主

注册时间
2004-12-8
精华
287

情多累美人

公益义工

QQ
发表于 2010-5-24 21:37:14 | 显示全部楼层
呵呵,这样一个小户型,好的设计师可以大展身手拉

曾因酒醉鞭名马,生怕情多累美人……℡易随飞ooO…………18955600753
回复 支持 反对

使用道具 举报

2

收听

8

听众

3219

帖子

E粉明星

注册时间
2009-10-21
精华
0
QQ
发表于 2010-5-24 21:39:23 | 显示全部楼层
呵呵,我有一套38的单身公寓的设计,实景,有图,
如果LZ有兴趣,可以加我的QQ详聊。
QQ:861310949
低 调 奢 华,品 味 生 活
爱家装饰地址:吾悦广场B-1801-1802室
爱家装饰电话: 15856537787微信
回复 支持 反对

使用道具 举报

6

收听

3

听众

2846

帖子

认证商家

注册时间
2008-5-12
精华
1

我的原则是今天的客户,明天的朋友,走自己的路让别人说去吧。

QQ
发表于 2010-5-24 23:01:17 | 显示全部楼层
小户型最能体现设计师的水平。
美多集成灶地址:南翔光彩博览中心一楼南厅61号  电话:8882250    13905569197
回复 支持 反对

使用道具 举报

0

收听

1

听众

151

帖子

E粉新星

注册时间
2008-9-28
精华
0
发表于 2010-5-25 09:03:38 | 显示全部楼层
呵呵,同一个小区的,我家的也是小户型50平的
回复 支持 反对

使用道具 举报

0

收听

5

听众

1574

帖子

未认证商家

注册时间
2007-5-31
精华
0
发表于 2010-5-25 09:09:41 | 显示全部楼层
我来帮你看看吧!呵呵~~~~~~~
我们正在纺织西村18栋506室施工,欢迎你前去参观。
装修格言:踏踏实实做人 认认真真做事
联系人:   胡广峰   电话: 13063275823    5191201    QQ:534679318
回复 支持 反对

使用道具 举报

0

收听

3

听众

810

帖子

E粉明星

注册时间
2009-8-9
精华
0
QQ
发表于 2010-5-25 09:28:16 | 显示全部楼层
您好!大维装饰安庆分公司欢迎您!有时间到我们公司来了解了解 ,
回复 支持 反对

使用道具 举报

头像被屏蔽

0

收听

1

听众

980

帖子

禁止访问

注册时间
2009-4-6
精华
0
发表于 2010-5-25 09:34:39 | 显示全部楼层
提示: 作者被禁止或删除 内容自动屏蔽
回复 支持 反对

使用道具 举报

头像被屏蔽

0

收听

1

听众

17

帖子

禁止访问

注册时间
2009-8-3
精华
0
发表于 2010-5-25 09:37:12 | 显示全部楼层
提示: 作者被禁止或删除 内容自动屏蔽
回复 支持 反对

使用道具 举报

1

收听

9

听众

5117

帖子

E粉明星

注册时间
2009-11-24
精华
0

室内装饰设计QQ243160571

QQ
发表于 2010-5-25 10:18:06 | 显示全部楼层
/em92//fig03/
东盛装饰  您身边的装修专家!
地址:光彩四期烩街公寓6楼(光彩大舞台隔壁)
电话:13625565176   5200845
回复 支持 反对

使用道具 举报

头像被屏蔽

0

收听

1

听众

363

帖子

禁止访问

注册时间
2009-7-17
精华
0
QQ
发表于 2010-5-25 10:18:51 | 显示全部楼层
提示: 作者被禁止或删除 内容自动屏蔽
签名被屏蔽
回复 支持 反对

使用道具 举报

0

收听

2

听众

543

帖子

E粉明星

注册时间
2009-3-25
精华
0
 楼主| 发表于 2010-5-25 11:34:34 | 显示全部楼层
回复 5# 心草 的帖子


    我们房子小的,户型又不好。麻烦哦~~~
[url][/url]
回复 支持 反对

使用道具 举报

头像被屏蔽

0

收听

1

听众

331

帖子

禁止访问

注册时间
2010-3-3
精华
0
QQ
发表于 2010-5-25 14:36:28 | 显示全部楼层
提示: 作者被禁止或删除 内容自动屏蔽
签名被屏蔽
回复 支持 反对

使用道具 举报

头像被屏蔽

0

收听

1

听众

14

帖子

禁止访问

注册时间
2010-5-11
精华
0
发表于 2010-5-25 15:35:51 | 显示全部楼层
提示: 作者被禁止或删除 内容自动屏蔽
回复 支持 反对

使用道具 举报

0

收听

2

听众

543

帖子

E粉明星

注册时间
2009-3-25
精华
0
 楼主| 发表于 2010-5-25 17:38:25 | 显示全部楼层
回复 2# 易随飞 的帖子


    是啊,我看网上好多小户型都装修的又漂亮又实用。不知道安庆可找的到那样好的设计师。
[url][/url]
回复 支持 反对

使用道具 举报

头像被屏蔽

0

收听

1

听众

102

帖子

禁止访问

注册时间
2010-4-25
精华
0
发表于 2010-5-25 22:25:07 | 显示全部楼层
提示: 作者被禁止或删除 内容自动屏蔽
签名被屏蔽
回复 支持 反对

使用道具 举报

0

收听

2

听众

543

帖子

E粉明星

注册时间
2009-3-25
精华
0
 楼主| 发表于 2010-5-25 23:32:41 | 显示全部楼层
已上平面图。还请高手帮忙设计下。
[url][/url]
回复 支持 反对

使用道具 举报

1

收听

4

听众

1万

帖子

资深E粉

注册时间
2008-11-26
精华
1

孙老师

QQ
发表于 2010-5-26 10:37:13 | 显示全部楼层
孙老师:139  5566  0220
回复 支持 反对

使用道具 举报

1

收听

4

听众

1万

帖子

资深E粉

注册时间
2008-11-26
精华
1

孙老师

QQ
发表于 2010-5-26 10:45:24 | 显示全部楼层
本帖最后由 英俊书生 于 2010-5-26 10:49 编辑

47平方设计(你借鉴一下)
http://www.aqlife.com/forum.php?mod=viewthread&tid=494679

如果你想象下图中沙发上的吊顶是张升降床,晚上降下来,放在沙发和茶几上,你的沙发靠背就是床的靠背!冬天你靠在床上就能看电视了!

原平面图

原平面图

方案一

方案一

方案二

方案二
12.jpg
13.jpg
14.jpg

最喜欢方案三

最喜欢方案三
孙老师:139  5566  0220
回复 支持 反对

使用道具 举报

0

收听

2

听众

543

帖子

E粉明星

注册时间
2009-3-25
精华
0
 楼主| 发表于 2010-5-26 11:59:53 | 显示全部楼层
回复 19# 英俊书生 的帖子


   很喜欢你的方案,可是我家的房子楼层不高,估计不行。小户型装修真麻烦啊~~
[url][/url]
回复 支持 反对

使用道具 举报

1

收听

4

听众

1万

帖子

资深E粉

注册时间
2008-11-26
精华
1

孙老师

QQ
发表于 2010-5-26 12:02:40 | 显示全部楼层
本帖最后由 英俊书生 于 2010-5-26 14:11 编辑
很喜欢你的方案,可是我家的房子楼层不高,估计不行。小户型装修真麻烦啊~~
乖乖武则天 发表于 2010-5-26 11:59

小高层,房高2.9M估计就行!

或用下一个方案:如果你想象下图中沙发上的吊顶是张升降床,晚上降下来,放在沙发和茶几上,你的沙发靠背就是床的靠背!冬天你靠在床上就能看电视了!

小户型设计必须打破常规!


孙老师:139  5566  0220
回复 支持 反对

使用道具 举报

0

收听

1

听众

359

帖子

未认证商家

注册时间
2007-5-30
精华
0

QQ
发表于 2010-5-26 16:43:28 | 显示全部楼层
一个好的设计不仅要创造良好的视觉效果, 更应注重充分、合理的空间布局
有时间欢迎来我们公司看看
/1_43/
公司地址:安庆市人民路296号(金凤凰大酒店对面)二楼
咨询电话:0556-5558618     18956901313
回复 支持 反对

使用道具 举报

1

收听

4

听众

1万

帖子

资深E粉

注册时间
2008-11-26
精华
1

孙老师

QQ
发表于 2010-5-27 11:50:33 | 显示全部楼层
本帖最后由 英俊书生 于 2010-5-27 12:32 编辑
回复  英俊书生 的帖子
很喜欢你的方案,可是我家的房子楼层不高,估计不行。小户型装修真麻烦啊~~
乖乖武则天 发表于 2010-5-26 11:59
把客厅做成榻榻米(留下通阳台的过道,大约2.3M*2.3M),使客厅兼餐厅兼书房,榻榻米内可以储物!

榻榻米可在最小的范围内,展示最大的空间。

这个榻榻米是另有乾坤的,现在揭晓谜底

睡觉的时候它就变身成这样 。

用餐工作的时候将它升起,一个小桌子就出现了。非常适合小户型的经典设计

看这面墙,一样的很神奇

看见了吧,超级收纳储物柜

点评

胡扯  发表于 2010-7-13 02:26
孙老师:139  5566  0220
回复 支持 反对

使用道具 举报

2

收听

8

听众

3219

帖子

E粉明星

注册时间
2009-10-21
精华
0
QQ
发表于 2010-5-28 15:24:17 | 显示全部楼层
呵呵!!
帮顶,不知LZ还记得SOHO小户型不?
/fig17/
低 调 奢 华,品 味 生 活
爱家装饰地址:吾悦广场B-1801-1802室
爱家装饰电话: 15856537787微信
回复 支持 反对

使用道具 举报

0

收听

2

听众

543

帖子

E粉明星

注册时间
2009-3-25
精华
0
 楼主| 发表于 2010-5-28 15:50:24 | 显示全部楼层
回复 25# 捌伍捌捌 的帖子


    不记得了,怎么说?
[url][/url]
回复 支持 反对

使用道具 举报

您需要登录后才可以回帖 登录 | 注册

本版积分规则

联系合作|手机版|手机APP|Archiver|

GMT+8, 2025-12-10 23:24 Powered by Discuz! X3.4

安庆E网生活网站 © 2001-2013 Comsenz Inc. ( 皖ICP备05012696号 )

QQ

安庆瑞易文化 地址:华茂1958-C7栋 联系电话:0556-5306667 联系邮箱:17779721@qq.com 互联网违法和不良信息举报电话和邮箱:0556-5306667 17779721@qq.com

皖公网安备 34080002000101号

    
快速回复 返回顶部 返回列表